KEYLESS ACCESS WITH PUSH BUTTON START SYSTEM (DIAGNOSTICS) > Diagnostic Procedure with Diagnostic Trouble Code (DTC)
DTC B2788 IGN SIGNAL CORRELATION (STEERING LOCK CM)
DTC detecting condition:
When mismatch occurs in the IG1 input of the steering lock CM for both LIN communication line input (IG1 input value of keyless access CM) and solid line input.
Trouble symptom:
The steering lock cannot be released.
CAUTION:
For replacement procedure of steering lock CM, refer to the “REGISTRATION MANUAL FOR IMMOBILIZER” provided as a separate volume.
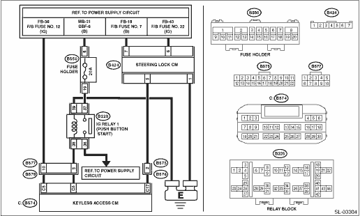
Wiring diagram:
Push button start system Push Button Start System > WIRING DIAGRAM">

| STEP | CHECK | YES | NO |
1.CHECK FUSE.
Check the fuse. Relay and Fuse">
Is the fuse OK?
Diagnostic Procedure with Diagnostic Trouble Code (DTC) > DTC B2788 IGN SIGNAL CORRELATION (STEERING LOCK CM)">Go to Step 2.
Replace the fuse. When the replaced fuse is blown immediately, check the power supply circuit for short-circuited.
2.CHECK CURRENT DATA.
Check the current data display of «Keyless Access with Push Button Start» using Subaru Select Monitor. Read Current Data">
• «IGN SW»
Is the display normal according to the ignition switch operation?
Diagnostic Procedure with Diagnostic Trouble Code (DTC) > DTC B2788 IGN SIGNAL CORRELATION (STEERING LOCK CM)">Go to Step 3.
Diagnostic Procedure with Diagnostic Trouble Code (DTC) > DTC B2788 IGN SIGNAL CORRELATION (STEERING LOCK CM)">Go to Step 5.
3.CHECK HARNESS (OPEN CIRCUIT).
1) Disconnect the steering lock CM connector.
2) Using a tester, measure the resistance between the steering lock CM connector and chassis ground.
Connector & terminal
(B424) No. 1 — Chassis ground:
Is the resistance less than 1 ??
Diagnostic Procedure with Diagnostic Trouble Code (DTC) > DTC B2788 IGN SIGNAL CORRELATION (STEERING LOCK CM)">Go to Step 4.
Repair or replace the open circuit of harness.
4.CHECK HARNESS.
1) Connect the steering lock CM connector.
2) Using the tester, measure the voltage between terminals.
Connector & terminal
(B424) No. 6 (+) — (B424) No. 1 (−):
Is the voltage 11 — 14 V with IG ON?
Is the voltage less than 1 V with IG OFF?
Replace the steering lock CM. Steering Lock CM > REMOVAL">
Check the DC power supply circuit.
5.CHECK DTC.
Read the DTC using Subaru Select Monitor. Read Diagnostic Trouble Code (DTC)">
Is DTC B2271 displayed?
Perform the diagnosis according to DTC B2271. Diagnostic Procedure with Diagnostic Trouble Code (DTC) > DTC B2271 IGN RELAY CONTROL CIRCUIT">
Replace the keyless access CM. Keyless Access CM > REMOVAL">
Dtc b2786 steering lock cm communication
Dtc b2789 id code box communicationDtc b14e3 air mix door actuator stepping motor circuit open (passenger)
HVAC SYSTEM (AUTO A/C) (DIAGNOSTICS) > Diagnostic Procedure with Diagnostic Trouble Code (DTC)DTC B14E3 AIR MIX DOOR ACTUATOR STEPPING MOTOR CIRCUIT OPEN (PASSENGER)DTC detecting condition:Air mix door actuator stepping motor circuit is open.Trouble symptom:Temperature cannot be adjusted.Wiring d ...
Removal
EXTERIOR/INTERIOR TRIM > Cowl PanelREMOVAL1. Open the front hood.2. Remove the arm assembly - windshield wiper. Front Wiper Arm > REMOVAL">3. Remove the cowl panel - side.(1) Remove the clips.(2) Release the claws, and then remove the cowl panel - side.CAUTION:Pulling with excessive f ...
Diagnostic procedure for subaru select monitor communication Communication for initializing impossible
CONTINUOUSLY VARIABLE TRANSMISSION (DIAGNOSTICS) > Diagnostic Procedure for Subaru Select Monitor CommunicationCOMMUNICATION FOR INITIALIZING IMPOSSIBLEDiagnosis:Defective harness connectorTrouble symptom:Subaru Select Monitor communication failureCAUTION:Use the check board when measuring the TC ...