ENGINE (DIAGNOSTICS)(H4DO) > Diagnostic Procedure with Diagnostic Trouble Code (DTC)
DTC P0441 EVAP SYSTEM (CPC) INCORRECT PURGE FLOW
DTC DETECTING CONDITION:
Detected when two consecutive driving cycles with fault occur.
TROUBLE SYMPTOM:
Improper idling
CAUTION:
After servicing or replacing faulty parts, perform Clear Memory Mode Clear Memory Mode > OPERATION">
, and Inspection Mode Inspection Mode > PROCEDURE">
.
| STEP | CHECK | YES | NO |
1.CHECK FOR ANY OTHER DTC ON DISPLAY.
Is any other DTC displayed?
Check the appropriate DTC using the “List of Diagnostic Trouble Code (DTC)”. List of Diagnostic Trouble Code (DTC)">
Diagnostic Procedure with Diagnostic Trouble Code (DTC) > DTC P0441 EVAP SYSTEM (CPC) INCORRECT PURGE FLOW">Go to Step 2.
2.CHECK PURGE CONTROL SOLENOID VALVE.
Operate the purge control solenoid valve using the Subaru Select Monitor.
NOTE:
For detailed operation procedures, refer to the “Active Test”. Active Test">
Does the purge control solenoid valve operate?
Diagnostic Procedure with Diagnostic Trouble Code (DTC) > DTC P0441 EVAP SYSTEM (CPC) INCORRECT PURGE FLOW">Go to Step 3.
Replace the purge control solenoid valve. Purge Control Solenoid Valve">
3.CHECK EVAPORATIVE EMISSION CONTROL SYSTEM LINE.
1) Turn the ignition switch to OFF.
2) Check the delivery (test) mode fuse is removed.
Are there holes, cracks, clogging, or disconnection, misconnection of hoses or pipes in evaporative emission control system?
Repair or replace the hoses or pipes.
Repair the poor contact of ECM connector.
1. OUTLINE OF DIAGNOSIS
This monitor intrusively performs a functional check to detect incorrect purge flow. The monitor seals the EVAP system (i.e. isolate from atmosphere) by closing the Evaporative Leak Check Module switching valve intrusively after recovering from a fuel cut event. In the case of normal condition, and the commanded purge control duty ratio is more than 0%, Evaporative Leak Check Module pressure (gauge) will decrease due to engine vacuum and reach to the threshold value. However, in the case of malfunction condition (e.g. fuel cap open, purge valve stuck closed, purge line disconnected or blocked), if the Evaporative Leak Check Module pressure (gauge) does not reach the threshold within a predetermined time, the monitor determines a malfunction and stores a fault code.
Malfunction Criteria
Evaporative Leak Check Module pressure (gauge) > Threshold

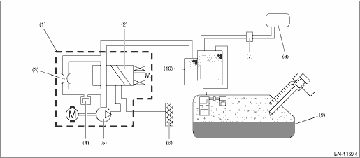
(1) | Leak check valve ASSY | (5) | Vacuum pump | (9) | Fuel tank |
(2) | Switching valve (closed) | (6) | Drain filter | (10) | Canister |
(3) | Reference orifice (0.02 inch orifice) | (7) | Purge control solenoid valve | ||
(4) | Pressure sensor | (8) | Intake manifold |

2. EXECUTION CONDITION
Secondary parameters | Execution condition |
Time when Evaporative Leak Check Module switching valve is closed | < 120000 ms |
Purge control duty ratio | > 0% |
Precondition (The precondition is to close the intrusive Evaporative Leak Check Module switching valve) | |
Battery voltage | ≥ 10.9 V |
Barometric pressure | ≥ 75.1 kPa (563 mmHg, 22.2 inHg) |
Purge air amount sum value calculated at engine starting | ≥ Value from Map* |
Atmospheric pressure − Intake manifold absolute pressure | ≥ 8.7 kPa (65 mmHg, 2.6 inHg) |
(Duration of fuel cut | ≥ 1000 ms |
Fuel shut-off function from above) | Not in operation |
Ambient temperature | ≥ −25 °C (−13 °F) |
*It takes approximately 2 min at 40 MPH
Ambient temperature °C (°F) | 0 (32) | 10 (50) | 20 (68) | 30 (86) | 40 (104) | 50 (122) |
Purge air amount sum value calculated at engine starting g (oz) | 72 (2.54) | 72 (2.54) | 72 (2.54) | 72 (2.54) | 72 (2.54) | 72 (2.54) |
3. GENERAL DRIVING CYCLE
Perform the diagnosis only once during ordinary driving.
4. DIAGNOSTIC METHOD
Judge as NG when the following conditions are established.
Malfunction Criteria | Threshold Value |
Evaporative Leak Check Module pressure (relative pressure) | > 666.6 Pa ? −1 (5 mmHg ? −1, 0.2 inHg ? −1) |
Time needed for diagnosis: 30000 ms − 10000 ms
Malfunction indicator light illumination: Illuminates when malfunction occurs in 2 continuous driving cycles.
Dtc p0420 catalyst system efficiency below threshold bank 1
Dtc p0451 evap system (cpc) pressure sensor/switch circuit range/performanceDtc p0113 intake air temperature sensor 1 circuit high bank 1
ENGINE (DIAGNOSTICS)(H4DO) > Diagnostic Procedure with Diagnostic Trouble Code (DTC)DTC P0113 INTAKE AIR TEMPERATURE SENSOR 1 CIRCUIT HIGH BANK 1DTC detecting condition:Immediately at fault recognitionTrouble symptom:• Improper idling• Poor driving performanceCAUTION:After servicing o ...
Dtc b1808 short in passenger s airbag (to +b)
AIRBAG SYSTEM (DIAGNOSTICS) > Diagnostic Chart with Trouble CodeDTC B1808 SHORT IN PASSENGER’S AIRBAG (TO +B)Diagnosis start condition:Ignition voltage is 10 V to 16 V.DTC detecting condition:• Airbag main harness circuit is shorted to power supply.• Airbag module harness (passe ...
Dtc p2096 post catalyst fuel trim system too lean bank 1
ENGINE (DIAGNOSTICS)(H4DO) > Diagnostic Procedure with Diagnostic Trouble Code (DTC)DTC P2096 POST CATALYST FUEL TRIM SYSTEM TOO LEAN BANK 1DTC detecting condition:Detected when two consecutive driving cycles with fault occur.CAUTION:After servicing or replacing faulty parts, perform Clear Memory ...